| Availability: | |
|---|---|
| Quantity: | |
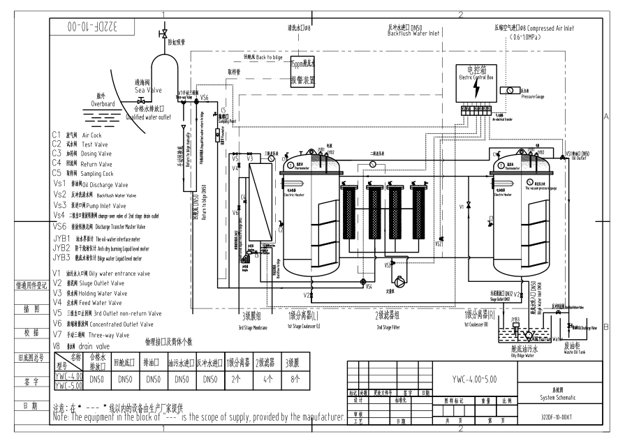
IMO Marine Oily Water Separator with 15ppm Bilge Alarm
1. Introduction
YWC Series 15ppm Bilge Separator (15ppm Bilge Separator) is a kind of environmental
protection product designed based on International Maritime Organization IMO MEPC 107(49) standard,the oil content in effluent water ≤ 15ppm.
This separator can also be used in industrial and petroleum, besides in ship vessels
2. Main parameters
(1) Capacity: From 0.25m3/h to 5m3/h
(2) Oil content in the effluent water ≤ 15 ppm
(3) Meet the standard of IMO MEPC. 107(49)
(4) Heating mode: Steam /electric heating
(5) CCS, EC(DNV-GL), BV certificate
(6) Applicable ship: Less than 1000 DWT to above 300 KDWT
3.Specification
| Technical Specifications | 0.25 | 0.5 | 1.0 | 2.0 | 3.0 | 4.0 | 5.0 | |
| Rated capacity(m3/h) | 0.25 | 0.5 | 1.0 | 2.0 | 3.0 | 4.0 | 5.0 | |
| Oil content of the discharged water | ≤15ppm | |||||||
| Power of the electric heater(kw) | 1 | 3 | 6 | 6 | 6 | 12 | 12 | |
| Electrical System | AC 380V/50Hz/3φ, AC 415V/50Hz/3φ, AC 440/60Hz/3φ, AC 480V/60HZ/3φ, etc. | |||||||
| Power of the electric motor | 0.37kw | 0.55kw | 0.55kw | 1.1kw | 1.5kw | 2.2kw | 2.2kw | |
| Suction head | ≤6m-H2O | |||||||
| Pressure of the discharged water | 5-10m-H2O | |||||||
| Outline Dimension(L*W*H)(mm) | 1000*600 *1250 | 1100*690 *1460 | 1050*1000 *1620 | 1900*1120 *1700 | 1700*1500 *1900 | 2280*1700 *1900 | 2590*2000 *1900 | |
| Weight | Dry Weight | 400 | 600 | 800 | 1260 | 1800 | 2100 | 2500 |
| Wet Weight | 550 | 900 | 1200 | 2260 | 3200 | 3900 | 4600 | |
4.Detailed photos
Various
models
Inquiries
welcome
IMO Marine Oily Water Separator with 15ppm Bilge Alarm
1. Introduction
YWC Series 15ppm Bilge Separator (15ppm Bilge Separator) is a kind of environmental
protection product designed based on International Maritime Organization IMO MEPC 107(49) standard,the oil content in effluent water ≤ 15ppm.
This separator can also be used in industrial and petroleum, besides in ship vessels
2. Main parameters
(1) Capacity: From 0.25m3/h to 5m3/h
(2) Oil content in the effluent water ≤ 15 ppm
(3) Meet the standard of IMO MEPC. 107(49)
(4) Heating mode: Steam /electric heating
(5) CCS, EC(DNV-GL), BV certificate
(6) Applicable ship: Less than 1000 DWT to above 300 KDWT
3.Specification
| Technical Specifications | 0.25 | 0.5 | 1.0 | 2.0 | 3.0 | 4.0 | 5.0 | |
| Rated capacity(m3/h) | 0.25 | 0.5 | 1.0 | 2.0 | 3.0 | 4.0 | 5.0 | |
| Oil content of the discharged water | ≤15ppm | |||||||
| Power of the electric heater(kw) | 1 | 3 | 6 | 6 | 6 | 12 | 12 | |
| Electrical System | AC 380V/50Hz/3φ, AC 415V/50Hz/3φ, AC 440/60Hz/3φ, AC 480V/60HZ/3φ, etc. | |||||||
| Power of the electric motor | 0.37kw | 0.55kw | 0.55kw | 1.1kw | 1.5kw | 2.2kw | 2.2kw | |
| Suction head | ≤6m-H2O | |||||||
| Pressure of the discharged water | 5-10m-H2O | |||||||
| Outline Dimension(L*W*H)(mm) | 1000*600 *1250 | 1100*690 *1460 | 1050*1000 *1620 | 1900*1120 *1700 | 1700*1500 *1900 | 2280*1700 *1900 | 2590*2000 *1900 | |
| Weight | Dry Weight | 400 | 600 | 800 | 1260 | 1800 | 2100 | 2500 |
| Wet Weight | 550 | 900 | 1200 | 2260 | 3200 | 3900 | 4600 | |
4.Detailed photos
Various
models
Inquiries
welcome